恒信彩

技术支持

TECHNICAL SUPPORT
您的位置:首页>技术支持>产品知识

60kg/m钢轨接头夹板/鱼尾板的型式尺寸

发布日期:2025-06-06浏览次数:13

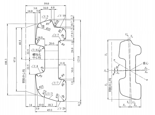
60kgm钢轨接头夹板截面尺寸.png

                                      (a)60 kg/m接头夹板的截面图              (b)60kg/m接头夹板的中心位置和轴线倾斜角


c60kg-m接头夹板螺栓孔的位置和尺寸.png

                                      (c)60kg/m接头夹板螺栓孔的位置和尺寸


60-kg-m钢轨螺栓孔布置图.png

                                                   (E)60kg/m钢轨螺栓孔布置图
标签: 钢轨接头夹板,鱼尾板,轨道夹板,道夹板